Агенция SUPRIMMO: www.suprimmo.bg
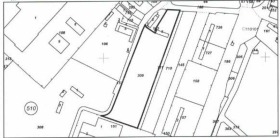
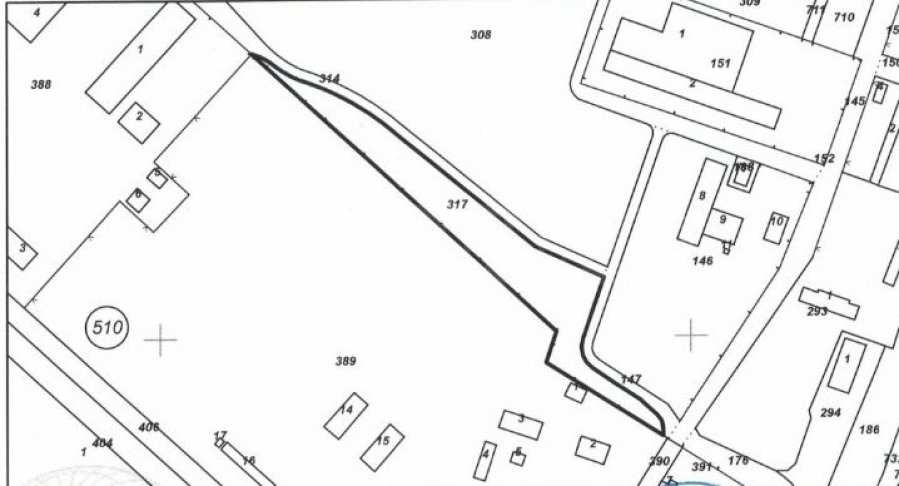
Представяме за продажба впечатляващ и просторен парцел, разположен в Южна промишлена зона на Видин. Имотът е комбинация от три по-малки парцела с обща площ от 55,395 квадратни метра, което предоставя значителни възможности за развитие.
Проектът за имота включва изграждането на фотоволтаичен парк с капацитет 5 мегавата. За улеснение на бъдещите инвеститори, в момента е в сила становище, а също така е издаден и пред съединителен договор, което предполага наличието на всички необходими разрешителни за реализация на проекта.
Теренът е равен и предлага удобен достъп чрез асфалтиран път, което е от съществено значение за логистиката и оперативната дейност. Освен за фотоволтаичен парк, имотът предлага и гъвкави възможности за алтернативни предназначения, като логистична база, производствена или складова дейност.
Локацията е стратегически изгодна, с бърз достъп до главния път, свързващ града с важни търговски и транспортни направления, включително основния маршрут София-Видин.
Този парцел представлява отлична инвестиционна възможност за предприемачи и инвеститори, които търсят перспективно място за реализация на своя бизнес.
Очакваме Вашето запитване
Ако желаете да организирате оглед на имот, който Ви интересува, или да посетите някой от нашите офиси, моля свържете се с нас. За да уговорите ден и час за среща или оглед, можете да се обадите на посочения в обявата телефон или да изпратите запитване чрез електронната поща. Нашият консултант ще Ви съдейства с всички необходими подробности и ще уговори удобно за Вас време.
Търсите подходящия за Вас имот?
Не се колебайте да се свържете с нас и да ни разкажете за Вашите нужди и предпочитания. Нашият екип ще проведе задълбочено проучване на пазара, за да Ви предложи имоти, които точно отговарят на Вашите критерии. Разполагаме с изключително портфолио от висококачествени и ексклузивни жилища, които са достъпни само за нашите клиенти. За да сте първите, които ще получите ...
За повече информация свържете се с нас и цитирайте референтния номер на имота. Моля, кажете, че сте видeли обявата в този сайт.
Референтен номер: Vd 136407
Тел: 0882 638 381, 094 988 079
Отговорен брокер:Стефан Филаретов







